Принцип работы устройства
Любая сигнализация действует на принципе контроля определенного периметра. Специальными датчиками регистрируют перемещения. Тревожный сигнал передается на пульт охраны. Дублирующее сообщение отправляется владельцу квартиры, иного объекта недвижимости. С помощью блока GSM обеспечивают защищенный канал связи. Подключением аккумуляторной батареи поддерживают работоспособность при авариях (намеренном отсоединении) штатного электропитания.
К сведению. Специализированные системы дополняют пожарной сигнализацией. В этом варианте дополнительное оповещение получает дежурный сотрудник МЧС.
Аналогичное конструкторское решение, но без сообщения пользователю и дежурным службам используют для автоматизации регулярных операций. Типичный пример – освещение темного тамбура. Установленная самоделка будет включать свет только при необходимости. Стоимость деталей намного меньше затрат на сэкономленное электричество.
Схемы сборки
Микроволновый
Для контроля открытых пространств и контроля наличия объектов в нужной зоне, существует емкостное реле. Принцип действия данного устройства заключается в измерении величины поглощения радиоволн. Каждый наблюдал или был участником этого эффекта, когда, приближаясь к работающему радиоприемнику, частота на которой он работает, сбивалась и появлялись помехи.
Поговорим о том, как сделать датчик движения микроволнового типа. Сердцем данного детектора является радио микроволновой генератор и специальная антенна.На данной принципиальной схеме представлен простой способ сделать микроволновый датчик движения. Транзистор VT1 является высокочастотным генератором и по совместительству радио приемником. Детекторный диод выпрямляет напряжение, подавая смещение на базу транзистора VT2. Обмотки трансформатора Т1 настроены на разную частоту. В начальном состоянии, когда на антенну не воздействует внешняя емкость, амплитуды сигналов взаимно компенсируются и на детекторе VD1 нет напряжения.При изменении частоты, их амплитуды складываются и детектируются диодом. Транзистор VT2 начинает открываться. В качестве компаратора для четкой отработки состояний «включено» и «выключено», используется тиристор VS1, который управляет силовым реле на 12 Вольт.
Ниже предоставлена действенная схема реле присутствия на доступных компонентах, которая поможет собрать детектор движения своими руками или просто пригодится для ознакомления с устройством.
Тепловой
Тепловой ДД (PIR) самый распространенный сенсорный аппарат в хозяйственном секторе. Это объясняется дешевыми комплектующими, простой схемой сборки, отсутствием дополнительных сложных настроек, широким температурным диапазоном работы.
Готовый аппарат можно купить в любом магазине электротоваров. Часто этим сенсором снабжаются светильники, устройства сигнализации и прочие контроллеры. Однако сейчас мы расскажем, как сделать тепловой датчик движения в домашних условиях. Простая схема для повторения выглядит следующим образом:Специальный тепловой датчик В1 и фото элемент VD1 составляют автоматизированный комплекс управления освещением. Устройство начинает работать только после наступления сумерек, порог срабатывания можно выставить резистором R2. Датчик подключает нагрузку при попадании перемещающегося человека в зону контроля. Время встроенного таймера для отключения можно выставить регулятором R5.
Самоделка из модуля для Arduino
Недорогой сенсор можно сделать из специальных готовых плат для радио конструктора. Так можно получить довольно миниатюрное устройство. Для сборки нам понадобятся модуль датчика движения для микроконтроллеров Arduino и модуль одноканального реле.
На каждой плате распаян разъем из трех штырьков, VCC +5 вольт, GND -5 вольт, OUT выход на детекторе и IN вход на плате реле. Для того, чтобы сделать устройство своими руками, необходимо с источника питания подать на платы 5 Вольт (плюс и минус), например, от зарядки для телефонов, а out и in соединить вместе. Соединения можно проводить с помощью разъемов, но надежнее будет все спаять. Можно руководствоваться схемой ниже. Миниатюрный транзистор, как правило, уже встроен в модуль реле, поэтому дополнительно его ставить не нужно.
https://youtube.com/watch?v=ippVDtUf8bU
https://youtube.com/watch?v=wgYwQlfQp_g
Теперь вы знаете, как сделать датчик движения своими руками. Надеемся, предоставленные схемы и видео помогли вам в сборке самодельного сенсора!
Будет полезно прочитать:
- Как подключить датчик движения для освещения
- Как сделать регулятор освещения
- Автоматические ворота для гаража своими руками
Основные характеристики
Разобравшись с разновидностями датчиков движения, рассмотрим их технические характеристики, чтобы правильно выбрать нужную модель устройства. ДД различаются по следующим показателям:
- дальности;
- углу обзора;
- мощности подключаемой нагрузки;
- наличию дополнительных функций.
Угол обзора и дальность действия
Датчик движения может иметь горизонтальный угол обзора в 90-360°. В том случае, если на объект можно попасть с любого направления, используют сенсорные устройства с радиусом действия 180-360°. При установке ДД на поверхность стен, достаточно будет устройства с обзором в 180°. При монтаже прибора на вышке или на столбе, нужен сенсор на 360°. В помещениях можно устанавливать датчики, мониторящие движение в небольшом секторе.
Существуют модели датчиков движения с вертикальным углом обзора. В недорогих устройствах он составляет 15-20°, в некоторых ДД угол охвата может быть до 180°. Однако подобные приборы, в основном, устанавливают в системах безопасности, а не для включения освещения.
Угол обзора – одна из важнейших характеристик датчика движения для управления освещением
Дальность действия обуславливается местом расположения устройства: снаружи зданий или в помещении. Для установки в квартире или доме достаточно прибора с радиусом обнаружения на 5-7 м. Если же сенсоры будут устанавливаться на улице, то нужен более дальнобойный прибор. Но, в этом случае, нужно быть готовым к частым ложным срабатываниям.
От дальности срабатывания зависит эффективность сенсоров
Мощность подключаемой нагрузки
Каждое устройство с сенсором рассчитано на работу с определённой нагрузкой, то есть оно рассчитано на пропуск тока конкретного номинала. По этой причине, при выборе датчика, необходимо знать суммарную мощность осветительных элементов, которые будут подключены к прибору. Чтобы сэкономить на счетах за электроэнергию и не переплачивать за пропускную способность устройства, следует использовать газоразрядные, светодиодные или люминесцентные лампы.
Обязательно нужно учитывать мощность подключаемой нагрузки
Дополнительные функции
Производители оснащают некоторые свои модели дополнительными функциями. Одни действительно нужны, а без других вполне можно обойтись. Среди таких возможностей:
- встроенный датчик освещённости. В дневное время нет необходимости в освещении на улице или в помещениях с окнами. Чтобы датчик движения не срабатывал днём, некоторые модели оснащаются встроенным фотореле;
- настройка на срабатывание от животных. С подобным дополнением прибор не будет реагировать на котов и собак среднего размера. К сожалению, с крупными животными данная опция не поможет;
- задержка выключения. Большая часть устройств выключает освещение после того, как объект выходит из зоны действия прибора, что довольно неудобно. Именно потому, производители выпускают модели, в которых предусмотрена задержка отключения, а также её настройка.
ДД с фотореле
Датчики могут ложно срабатывать на домашних животных
Функцию срабатывания можно настроить по своему усмотрению
Это все полезные дополнения для ДД включения света. Особенно важны две последние опции. Всё остальное – это просто ненужные навороты, которые приводят к излишнему удорожанию устройства.
На что еще обращают внимание при покупке датчика движения
Если датчик движения для прожектора еще не приобретен, то при его выборе, помимо перечисленных выше особенностей приборов, стоит обратить внимание на производителя и некоторые важные для эксплуатации характеристики
Цены на светодиодные прожекторы
светодиодный прожектор
- Среди компаний, которые пользуются популярностью у потребителей из-за качества их продукции, можно назвать «Theben» и «Brennenstuhl» (Германия), «Orbis» (Испания), российские бренды «Camelion» , «Feron», «TDM», «ЭРА». Многие из перечисленных приборов собираются в Китае, но особых нареканий по качеству нет. Да и чисто китайские бренды «Ultralight» или «REXANT» тоже считаются вполне достойными и конкурентоспособными моделями.
- Допустимая мощность нагрузки должна быть по меньшей мере не ниже потребляемой мощности предназначенного к совместной установке прожектора. А вообще – лучше, чтобы был еще и определенный запас, прядка 30%.
- Для уличного размещения требуется выбирать датчики, которые имеют класс защиты корпуса не ниже IP44.
- Важнейшими параметрами являются дальность срабатывания и угловая ширина сектора обзора.
- Производитель может указывать рекомендуемую высоту установки датчика. Этой рекомендации следует придерживаться, чтобы система автоматического включения света работала корректно, без сбоев и «холостых» пусков.
- Качественные приборы имеют несколько регуляторов настройки – задержка времени выключения и чувствительность сенсора. В недорогих моделях эти параметры могут быть предустановлены, и корректировке не подлежат. Это может быть очень неудобно в эксплуатации.
- Еще одним элементом настройки может быть изменения уровня освещенности для срабатывания прибора. Как правило, в конструкцию датчика движения включается фотореле. То есть прибор будет реагировать на движение включением света только в условиях недостаточной освещенности, ниже предустановленного уровня. Согласитесь, нет смысла в работе такой системы днем.
Если фотореле нет, то придется или ежедневно производиться включение-выключение питания вручную. Или все же приобретать дополнительно фотореле и включать его в общую схему. Как это делается – будет показано ниже.
Регулировка параметров при помощи ручек
Корпус любой марки датчика движения оснащен специальными переключателями, предназначенными для настройки параметров. Их количество зависит от модели и назначения прибора. Встречается от 2 до 4 ручек, рядом с которыми всегда нанесена следующая информация:
- буквенные обозначения;
- направления совершения вращения переключателей для внесения корректив;
- картинка, изображающая назначение регулировки.
Прежде чем приступать к подключению датчика, необходимо изучить, какая ручка влияет на определенные параметры и в какое положение ее следует установить для нормального функционирования устройства.
Специалисты рекомендуют вначале изменить заводские настройки на индивидуальные, необходимые в каждом конкретном случае. Для этого в спокойных условиях, лучше за столом, изучается имеющаяся на корпусе маркировка, а пи помощи переключателей задаются требуемые значения. Предварительно настраиваются следующие параметры: время, освещенность, чувствительность и микрофон.
Время
Регулятор времени обозначается на корпусе «TIME». Его основная задача заключается в определении продолжительности работы таймера во включенном состоянии, когда будет гореть свет. Минимальное значение составляет 5 секунд, максимальное 420 секунд. Не следует устанавливать большое значение, так как датчик будет срабатывать при каждом движении человека в зоне обнаружения. Из-за того, что устройство постоянно перезапускается, отсчет времени совершается с каждого нового движения. Если человек ходит по комнате или жестикулирует руками на протяжении нескольких минут, все это время свет будет включенным, несмотря на то, что таймер будет установлен на 5 секунд.
Освещенность
Обозначение «LUX» на корпусе отвечает за уровень освещенности, при котором происходит срабатывание оборудования. Ручка регулятора позволяет настроить световой порог таким образом, что датчик не будет реагировать на движения в помещении в светлое время суток. Можно настраивать от 5 до 10 тысяч Люкс. Первое время стоит устанавливать максимальные значения.
Чувствительность
Ручка «SENS» отвечает за чувствительность и определяет дальность действия прибора. Эта функция во многих датчиках движения отсутствует за практической необходимостью. Регулятор чувствительности может потребоваться в случае, если требуется контролировать только одну сторону в помещении. При установке настраивается максимальное значение (до 12 метров).
Микрофон
Маркировка «MIC» указывает на наличие в приборе микрофона и отвечает за определения уровня шума, при котором происходит включение прибора. Эта функция не получила широкого распространения в домашних датчиках движения из-за низкой помехоустойчивости. Так, плач ребенка в соседней комнате или проезжающий за окном автомобиль могут спровоцировать включение света в помещении. Микрофон часто используется в качестве защиты, поскольку имеет огромную зону обнаружения. Если в датчике присутствует ручка «MIC», то настраивать ее следует на минимальные значения.
Работы по установке прибора
После того, как все ручки на корпусе будут отрегулированы и установлены необходимые параметры, можно приступать к выбору места для размещения датчика движения. Прибор временно закрепляется на небольшой доске, с которой следует перемещаться по комнате и определять наиболее подходящее место. Указывать о срабатывании устройства будет также мигающий индикатор.
На фото: Правильная высота установки датчика движения
Подключать к электропроводке датчик освещенности лучше всего в распределительной коробке или там, где находится соединение люстры с проводами (на потолке или стене). Неподготовленному человеку будет довольно проблематично разобраться с проводами в распределительной коробке. В старых домах выполнить эти работы сложно даже профессиональным электрикам. Поэтому размещать и подключать датчики движения лучше рядом с люстрами или светильниками.
Важно не забывать, что перед проведением любых работ с электропроводкой, ее следует обесточить – выключить в распределительном щитке соответствующий рубильник. Это поможет предотвратить вероятность поражения электрическим током
Как сделать датчик движения для включения света?
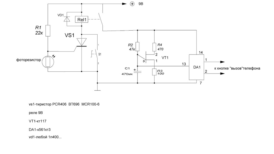
Эту схему можно создать на основе недорогой лазерной «указки». Фоточувствительный датчик подключают к управляющему выводу тиристора. Через реле в цепи можно подключить мощную нагрузку. В данном примере показана возможность передачи тревожного сигнала пользователю с применением линий мобильной связи GSM.

Лазерная сигнализация с дистанционным оповещением
Датчик движения для включения света повышает комфортабельность жилища. Он позволяет снизить расход электроэнергии. Такие датчики применяются также для создания охранной зоны. В зависимости от принципа работа подобные конструкции делятся на несколько типов, каждый из которых имеет свои особенности.
Общая информация
Первый тип устройств предъявляется более высокие требования к качеству и виду материала, из которого изготавливается его корпус. Наружные датчики отличаются между собой максимальной зоной охвата. Под последним термином понимается определенный участок территории, движение по которому способен «засечь» сенсор.
Самодельный датчик движения не предъявляет требований к типу осветительного прибора. Однако некоторые специализированные модели необходимо подключать к строго определенным прожекторам.
По механизму работы датчик движения для включения света бывает:
- Инфракрасным. Такие устройства реагируют на температуру объекта, попадающего в зону действия сенсора. Инфракрасные датчики в основном используются внутри помещений, так как они отличаются повышенной чувствительностью к изменениям окружающей среды.
- Микроволновым. Сенсор регистрирует изменения радиочастот. Он настраивается на определенный диапазон сигналов. В случае появления объекта в зоне «видимости» сенсор регистрирует его присутствие и передает информацию на сигнализатор. Тот включает свет.
- Ультразвуковым. Считается наиболее простым устройством для освещения. Эти датчики отличаются надежной конструкцией.
В домашних условиях проще сделать датчик движения своими руками с ультразвуковым или инфракрасным сенсором. К недостатку такого устройства следует отнести то, что оно реагирует на животных.
Прежде чем создавать собственный датчик движения, необходимо определиться с рядом важных условий. Последние влияют на параметры будущего устройства. К числу таких условий относится:
- Выбор места установки. От этого параметра зависит конструкция датчика. В частности, если он используется на улице, то необходимо сделать для него влагостойкий корпус. Место установки также определяет уровень мощности, которым должен обладать сенсор.
- Наличие преград. Люстры, деревья и другие объекты мешают прохождению сигнала.
Важно отметить, что инфракрасные сенсоры не срабатывают, если в зоне их «видимости» располагается стекло. Ниже мы рассмотрим схему простого датчика движения, который будет состоять из передатчика, приемника и блока питания для них
Ниже мы рассмотрим схему простого датчика движения, который будет состоять из передатчика, приемника и блока питания для них.
Блок питания
Таким образом в качестве блока питания можно использовать любой БП на 12 В, например от старого роутера. Или же можно собрать свой источник по одной из множества схем в интернет. Потребление у нас мизерное, поэтому подойдёт любая.
Передатчик

Передатчик собран на микросхеме NE555. В качестве передающего элемента используется ИК-диод LD274, угол обзора которого составляет 10 градусов, что необходимо учесть при монтаже передатчика.
Приёмник
В качестве чувствительного элемента здесь используется фототранзистор BPW40, а в качестве исполнительного органа – реле BS-115C. Фототранзистор имеет угол обзора 20 градусов, что также следует учесть при монтаже приёмника
Принимая во внимание чувствительность фотоприёмного элемента, расстояние от передатчика до приёмника составит порядка 5 метров, что весьма неплохо
Заключение
Остаётся только сделать, чтобы реле приёмника осуществляло коммутацию лампочки, светодиодной ленты или звуковой сигнализации (на ваше усмотрение).
https://youtube.com/watch?v=2PaMLyMSCfY
устройство
Разновидности датчиков
Разновидности датчиков
Не смотря на одинаковый принцип действия, их назначение может быть разным, в зависимости от условий эксплуатации. Поэтому, выбирая датчик, следует в первую очередь определиться с тем, где он будет установлен.
Устройства, предназначенные для установки на открытом воздухе, выполняются в более защищенном корпусе, тем более, если они работают от сети 220V. Степень защиты помечается двумя буквами (IP) и цифрами. Так, для эксплуатации вне помещения следует выбирать электрооборудование, имеющее степень защиты IP 55 и не ниже, а в случае установки внутри помещения – с пометкой до IP 55.
Выбор по типу питания
В зависимости от конструкционных особенностей, датчики работают:
- От сети, напряжением 220 V.
- От гальванических элементов питания (батареек или аккумуляторов).
Наиболее востребованными считаются устройства, работающие от напряжения 220 V, то есть проводные. Меньший спрос на датчики, которые работают от батареек или аккумуляторов, но в последнее время все больше отдают предпочтение независимым источникам питания. К тому же, бывают случаи, когда необходим именно беспроводной датчик движения, работающий от солнечной батареи, например.
Принцип действия датчика движения
Принцип работы датчиков движения может быть различным. Поэтому различают:
- Инфракрасные датчики движения, которые реагируют на тепло, излучаемое теплокровными существами. Представляют пассивные устройства, поскольку сами никаких сигналов не излучают, а только реагируют на них. Такие типы датчиков реагируют не только на появление человека, но и на движения животных.
- Акустические датчики, реагирующие на звуковые сигналы. Это также пассивные устройства, которые включают различные устройства от хлопка руками или от звука открывающейся двери и т.д. Их удобно устанавливать в подвалах частных домов или городских квартир. Как правило, в подвалах появляется шум только тогда, когда в него кто-то заходит. Что касается других условий эксплуатации, то нужно хорошо подумать.
- Микроволновые датчики движения. Это уже группа активных устройств, поскольку датчики движения сами генерируют микроволны и сами их отслеживают. Если в их «поле зрения» появляется движущийся объект, то они включают сигнализацию, как световую, так и звуковую. Чувствительные модели таких устройств могут контролировать помещения, находящиеся за перегородками. Как правило, подобные типы датчиков применяются в охранных системах.
- Ультразвуковые датчики отличаются от микроволновых только диапазоном излучаемых сигналов. Используются не так часто, поскольку на него могут реагировать животные. Длительное излучение ультразвука может также негативно сказаться на здоровье человека.
- Комбинированные, в которых заложено несколько принципов реагирования на движущиеся объекты. Эти устройства считаются наиболее надежными, но и стоят они гораздо дороже.
Как правило, в основном используются инфракрасные датчики, поскольку это недорогие устройства, а их радиус действия устраивает потенциальных покупателей. К тому же, датчики оборудованы регуляторами для более точной настройки. Ультразвуковые и микроволновые датчики лучше устанавливать в длинных коридорах или на лестницах, поскольку у них гораздо больше радиус действия. Для охраны важных объектов лучше подойдут микроволновые датчики, тем более что они способны обнаружить движущийся объект даже за перегородкой.
Датчик Движения. Схема подключения датчика движения. Как самостоятельно подключить датчик движения.
Watch this video on YouTube
Классификация датчиков по конструкции
Простейший датчик содержит три контакта. Их назначение указано в таблице.
| Контакт | Назначение |
| L | Подключение фазного проводника |
| N | Подключение нулевого проводника |
| А (L’) | Подключение нагрузки |
Нулевой проводник – общий для датчика и лампы, коммутация фазы происходит через схему самого датчика.
Клеммы для подключения датчика движения
Датчики движения интегрируются в некоторые модели светильников. При этом светильники с инфракрасными датчиками используются в помещениях и подъездах, ультразвуковые – на улице, а микроволновые применяются в любых местах. Дополнительно в конструкцию устанавливается фотореле для исключения активации светильника в светлое время суток.
Недостаток такой конструкции – светильник направлен точно в место, где контролируется движение. Не всегда требуемое положение датчика совпадает с площадью для освещения. При необходимости отстройки положения от других осветительных приборов, засвечивающих фотореле в темное время и мешающих правильной работе светильника, его приходится поворачивать в место, где свет нужен меньше всего.
Поэтому для некоторых помещений целесообразнее установка светильников с акустическими датчиками, реагирующими на звук. Но и у них есть недостатки. Если вы, входя в помещение ночью, стараетесь не шуметь, чтобы не разбудить спящих в соседних комнатах людей, то двигаться будете в полной темноте.
В некоторые датчики движения встроена дополнительная функция контроля звука. К примеру, ДД-026 (029, 035) имеют переключатель режимов, позволяющий использовать его только в режиме датчика движения или контролировать движение совместно со звуком.
Схема с двумя датчиками
В том
случае, если у вас очень длинный коридор, да еще и с поворотами, приходится
ставить несколько датчиков вдоль стены.
Чтобы не
тянуть отдельное питания к каждому из них непосредственно от выключателя,
применяйте параллельную схему подключения.
Количество приборов здесь не ограничено. Как это работает? Например, зашли вы в начало коридора, сработал первый датчик, освещение загорелось. Вышли из его зоны, дошли до второго прибора — освещение продолжает гореть.
Зашли за
угол, где стоит третий датчик, его элементы замкнулись, лампочки по прежнему
горят. И только когда вы выйдете из зоны покрытия всех элементов, свет через
заданный промежуток погаснет.
Применение широкополосных фотоэлементов
Собирается данного типа датчик света нелегко. В первую очередь необходимо найти хороший фотоэлемент. Для его установки потребуется прочный корпус. Дополнительно следует отметить, что он обязан быть герметичным, поскольку вышеуказанный фотоэлемент плохо переносит повышенную влажность. Использовать его при минусовых температурах также не рекомендуется. Однако в закрытых помещениях он способен сослужить хорошую службу. Конденсаторы для него чаще всего используются интегральные. По емкости они различаются. В данном случае многое зависит от выбранной лампы накаливания.
Если рассматривать вариант на 5 В, то конденсаторы в такой ситуации можно использовать на 15 пФ. При этом подключение датчика света к сети должно осуществляться через переходник. Для регулировки мощности устройства часто используются управленческие платы. На сегодняшний день большим спросом пользуются многоканальные модели. Для того чтобы подключить датчик включения света к сети 220 В, без вспомогательного адаптера не обойтись.
Технические характеристики устройств
В технических характеристиках беспроводных моделей есть еще частота, на которой они работают и тип элементов питания
Технические характеристики указываются в технической документации (в паспорте), которая сопровождает любое техническое изделие, иначе вряд ли удастся подобрать необходимый прибор.
Угол обзора
Существуют изделия с различным углом обзора, как в вертикальной, так и в горизонтальной плоскости. Если необходимо защитить объект с различных сторон, то применяются датчики с углом обзора вплоть до 360 градусов. В случае крепления датчика на стене, достаточно устройства с углом обзора в 180 градусов. Если предполагается установить датчик на столбе, то лучше отдать предпочтение углу обзора в 360 градусов. В данном случае, все зависит от того, какую площадь и какой объект или группу объектов планируется защитить. При установке в квартире, для защиты отдельных комнат, выбирают датчики с меньшим углом обзора, порядка 90 градусов.
В зависимости от места установки и требуемой зоны обнаружения выбирают радиус обзора
При наличии в комнату одного входа, достаточно установки датчика с узким углом обзора, в противном случае приходится устанавливать несколько датчиков с узким углом обзора или один датчик с широким углом обзора. При этом следует помнить, что подобные датчики стоят недешево, поэтому всегда нужно ориентироваться на экономическую целесообразность.
Существует и такое понятие, как угол обзора по вертикали. В простых, недорогих моделях этот показатель составляет не больше 20 градусов. У более дорогих моделей этот показатель значительно выше и может составлять все 180 градусов. Подобные устройства применяются в охранных системах, где подобные затраты оправданы. В системах освещения достаточно самого простого и дешевого устройства. Главное, чтобы датчик был установлен на нужной высоте и включал освещение при определенных условиях.
Радиус действия
Дальность действия следует подбирать с запасом
Выбор датчика движения по дальности действия зависит от того, где он будет установлен: на улице или в помещении. Для помещений достаточно устройств с радиусом действия порядка 5-7 метров. В случае установки датчика во дворе или в другом месте, необходимо учитывать некоторые факторы, иначе возможны ложные срабатывания. Датчики с большим радиусом действия могут срабатывать при движении людей по улице, при появлении соседа в своем дворе и т. д. Поэтому в таких случаях лучше останавливать свой выбор на устройствах с минимальным радиусом действия.
Мощность подключаемых источников освещения
Мощность датчика следует расчитывать с запасом
Каждый датчик рассчитан на определенную мощность нагрузки, которую он может включать/выключать без аварийных режимов. В противном случае устройство просто выйдет из строя, так как не выдержат элементы управления.
В последнее время этот показатель не имеет столь критического значения, поскольку люди переходят на более экономные лампы, вроде энергосберегающих или диодных.
Способ крепления и выбор места установки
Чаще всего датчики крепят на стену
Датчики движения могут отличаться еще и способом крепления. Поэтому существуют:
- Корпусные изделия, в виде небольшой коробочки с кронштейном. Такие модели крепятся:
- На потолке.
- На стене.
- Встраиваемые модели, предназначенные для скрытой установки.
Такие модели отличаются тем, что имеют небольшие размеры, что позволяет их установить незаметно для окружающих.
Если необходимо просто включать/отключать освещение в нужном месте, то можно обойтись более дешевыми корпусными устройствами. Встраиваемые датчики в миниатюрном исполнении больше подойдут для охранных систем, тем более что они еще и дорогие.
Дополнительные возможности
Некоторые модели, в зависимости от назначения и условий эксплуатации, имеют дополнительные функции. К таким функциям следует отнести:
- Порог чувствительности. Он реализован с помощью датчика освещенности, в виде фотореле. Особенно полезен этот датчик при установке устройства на улице. Эта функция необходима для того, чтобы устройство включало освещение только в темное время суток.
- Защита от животных. Естественно, что в каждом частном дворе имеются коты и собаки. Функция необходима для того, чтобы уменьшить количество ложных срабатываний при движении животных. Если во дворе большая собака, то эта функция может и не действовать.
- Задержка отключения. Устройства бывают разные, как с задержкой, так и без нее. В большинстве случаев эта функция регулируется. Достаточно неудобно, если человек часто перемещается в зоне действия датчика, при этом он также часто ее покидает, и датчик движения также часто включает и выключает освещение.





